Integrated Petroleum Refining: Transforming Crude into Premium, Clean Fuels

Fuel Production Complex

Integrated research & development, manufacturing, and engineering, procurement, and construction (EPC) services designed to maximize yield, reduce emissions, and accelerate return on investment.

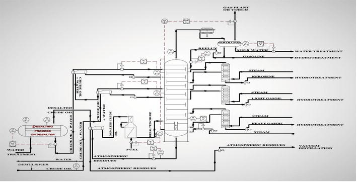
Modular or conventional atmospheric distillation with 1 – 150 kbpd capacity, ≥95 % product recovery.

Separation tower

Fractionates kerosene cut to produce high‑purity white spirit with low aromatics.

White Spirit Distillation Plant

Cuts viscosity by 60 %+, converts residue into non-standard diesel & distillates.

HFO Visbreaking Unit

≤10 ppm sulfur fuel with 30 % less H2 vs. traditional hydrotreating; skid‑mounted from 20 t/d

Sonochemical Desulfurization Unit

Enhance the quality of diesel, gasoline, and base oils. with energy‑saving furnaces.

Hydrotreating Plant

Atmospheric + Vacuum upgrades waste oil to standard Diesel and near virgin Base oils.

Waste Oil Re-refning Plant

REQUEST FORM

Please fill the form, we will respond you in 24 hours.